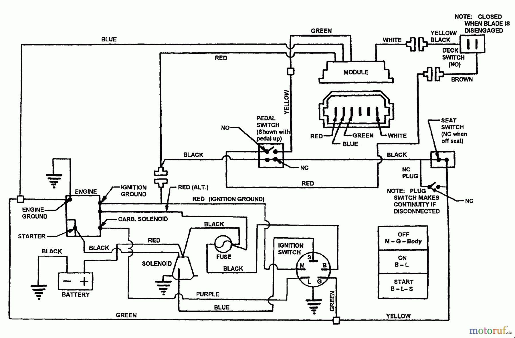
Snapper 7060947 - Bag N-Wagon, 30 Bushel 3314520BVE 33" 14.5 HP Rear Engine Rider Series 20 Wiring Schematics (14 HP Briggs Engines) Ersatzteile
Wiring Schematics (14 HP Briggs Engines) 3314520BVE 33" 14.5 HP Rear Engine Rider Series 20

Hier finden Sie die Ersatzteilzeichnung für Snapper Zubehör. Rasenmäher 7060947 - Snapper Bag N-Wagon, 30 Bushel 3314520BVE 33" 14.5 HP Rear Engine Rider Series 20 Wiring Schematics (14 HP Briggs Engines). Wählen Sie das benötigte Ersatzteil aus der Ersatzteilliste Ihres Snapper Gerätes aus und bestellen Sie einfach online. Viele Snapper Ersatzteile halten wir ständig in unserem Lager für Sie bereit.
| BildNr | Artikel Nummer | Bezeichnung | |
| Briggs and Stratton | |||



